零排放技術
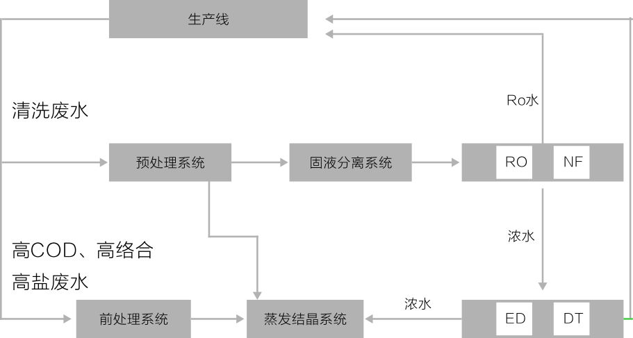
本技術一般用于反滲透脫鹽后濃水的處理,由前處理、膜分離、蒸發結晶等技術集成。可實現廢水的零排放。

電滲析和擴散滲析系統采用世界領先設備,可將反滲透濃水濃縮至含鹽量超過20%,蒸發結晶系統能源可靈活選擇電力、熱力蒸汽、鍋爐余熱等形式,適應性廣,固態產物為高純度鹽類,最高純度可達99%以上,可作為工業原料。
適用行業
表面處理、垃圾滲濾液、燃煤電廠脫硫廢水、電子、光伏、制藥、冶金等行業廢水及高濃度廢液零排放需求。

電滲析和擴散滲析系統采用世界領先設備,可將反滲透濃水濃縮至含鹽量超過20%,蒸發結晶系統能源可靈活選擇電力、熱力蒸汽、鍋爐余熱等形式,適應性廣,固態產物為高純度鹽類,最高純度可達99%以上,可作為工業原料。
適用行業
表面處理、垃圾滲濾液、燃煤電廠脫硫廢水、電子、光伏、制藥、冶金等行業廢水及高濃度廢液零排放需求。

